STMicroelectronics STR485 RS-485 라인 송수신기
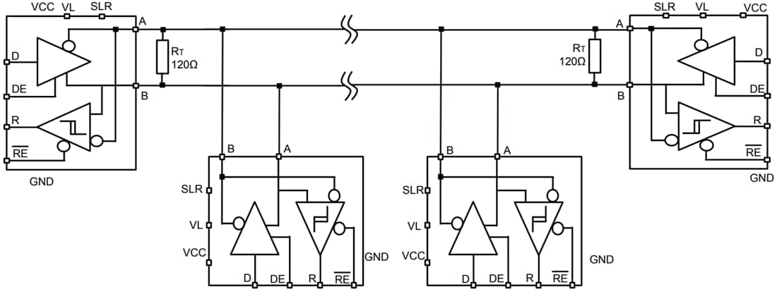
STMicroelectronics STR485 RS485 라인 송수신기는 반이중 모드에서 데이터 전송 표준 RS-485 애플리케이션을 위한 저전력 차동 라인 송수신기입니다. 데이터 및 인에이블 신호는 1.8V 또는 3.3V 전원 공급 장치와 호환됩니다. SLR 핀을 통해 두 가지 속도를 선택할 수 있습니다: 최대 20Mbps의 빠른 데이터 전송 속도 또는 250kbps로 확장된 케이블의 느린 데이터 전송 속도. 버스 경합 또는 오류로 인한 과도한 전력 손실은 드라이버 출력을 높은 임피던스 상태로 만드는 열 셧다운 회로에 의해 방지됩니다. 이 수신기에는 입력이 개방, 단락 또는 유휴 상태일 때 높은 출력 상태를 보장하는 페일 세이프 기능을 갖추고 있습니다.특징
- 반이중 RS-485 송수신기
- 데이터 및 인에이블 신호 공급 전압: 1.65~3.6V
- 버스 공급 장치의 공급 전압: 3~3.6V
- 고속: 최대 20Mbps의 데이터 전송 속도
- SLR 핀에서 선택된 저속: 250kbps
- 버스에서 최대 256개의 송수신기
- 페일 세이프 수신기(버스 개방, 유휴 및 단락)
- 열 차단 보호
- 셧다운 모드에서 낮은 대기 전류
- 확장된 온도 범위: -40~+105°C
- 업계 표준 DFN10로 제공
- 다음을 초과하는 버스 핀 보호:
- ±4kV HBM 보호
- ±8kV IEC61000-4-2 접촉 방전
- ±16kV IEC61000-4-2 공중 방전
- IEC61000-4-4 고속 과도 버스트 클래스 B 준수
애플리케이션
- Standard RS‑485, half‑duplex data transmission
- Low-voltage, low-power logic interfaces
- Multi-node Bus architectures
- Dual-speed operation
- Industrial and harsh environment use
- Fail-safe receiver functionality
- Compact PCB integration
비디오
일반 애플리케이션
게시일: 2018-11-08
| 갱신일: 2025-10-23
